
من الصعب تخيل منزل بدون مياه جارية ، لأن الجميع يريد ظروف معيشية مريحة. على الرغم من أن هذه العملية إمدادات المياه لمنزل خاص يعد استخدام المفاعل المائي معقدًا للغاية ، وستساعدك المخططات والتعليمات التفصيلية على القيام بذلك بنفسك دون مشاركة المتخصصين.
مخطط تفصيلي لإمدادات المياه لمنزل ريفي
إذا قررت إنشاء السباكة ، فسيتعين عليك التفكير بعناية في المخطط الذي يتم من خلاله حساب المواد والمعدات اللازمة ، بالإضافة إلى مسار الأنابيب. يمكنك استخدام دائرة متسلسلة أو توصيل السباكة بالمشعبات.
نوع الاتصال التسلسلي مناسبة للمستهلكين للمنازل الصغيرة مع عائلة صغيرة. بالنسبة للإقامة الدائمة ، فإن هذا النوع من إمدادات المياه غير مناسب. يتم توصيل خط الأنابيب من الأول إلى الثاني وبالتالي واحدًا تلو الآخر إلى آخر مستهلك. عند وضع الأنبوب ، يتم وضع نقطة الإنطلاق بالقرب من كل مستهلك للمياه. عند فتح العديد من المستهلكين في نفس الوقت ، لن يكون هناك ماء في صنبور النهاية.
الدائرة التسلسلية
نوع جامع الاتصال لديه نظام اتصال من مجمّع مشترك ، يتدفق منه الماء عبر العقد. عندما يتم تشغيل المستهلكين ، لا يتغير الضغط في نفس الوقت. خسارة صغيرة ممكنة بمضخة ضعيفة. في هذه الحالة ، يتم توصيل مصدر المياه بالمجمع ويتم العمل منه لتوفير المياه لجميع مستهلكي المياه..
دائرة جامع
يمكن أن ينتقل الأسلاك من المجمع لتزويد الشارع بالمياه لتلبية الاحتياجات المنزلية. داخل المنزل ، يتم استخدام الأنابيب لإمداد نظام التدفئة بالمياه ، وجميع الصنابير ، وغرفة المرحاض ، والحمام. بالنسبة للماء الساخن ، يتم تركيب مجمّع الماء الساخن وغلاية ، إذا لم يكن لدى غلاية التدفئة نظام تسخين للمياه.
أنواع أنابيب إمدادات المياه في المنزل مع تراكم هيدروليكي
عند اختيار الأنابيب ، عليك أن تقرر ما هو مناسب تمامًا لمنزلك..
1. يعتبر نوع الأنابيب النحاسية الأفضل والأغلى. لا تتعرض الأنابيب للتلف من الضوء والتآكل والجراثيم وارتفاع درجات الحرارة. هذه الأنابيب خفيفة الوزن ولا تتطلب تثبيتًا معززًا..
أنابيب نحاسية
2. النوع الفولاذي من الأنابيب متين للغاية ، قوي ، لكنه يصدأ مع استهلاك المياه غير المتكافئ. يتم توصيلها باللحام أو يتم قطع خيط خاص للتوصيل.
أنابيب الصلب
3. نوع الأنابيب المعدنية والبلاستيكية لا تصدأ ، وهي محمية من الأشعة فوق البنفسجية وتراكم المكثفات. عيب واحد ، الماء المغلي الساخن جدا يشوه المادة.
أنابيب من البلاستيك المقوى
4. نوع أنابيب البولي بروبلين ، دائم ، سهلة التركيب ولا تتأكسد. متصلة بمكواة لحام الأنابيب. يتطلب هذا النوع من الاتصال مهارات ودقة إضافية..
أنابيب البولي بروبلين
عند اختيار الأنابيب ، عليك أن تأخذ في الاعتبار القطر. القطر الصغير يؤدي إلى ضوضاء في الأنابيب. معدل التدفق 2 متر ويتم الحساب من هذا.
كيفية حساب طول السباكة في منزل ريفي
يجب أن يتطابق قطر الأنابيب وطول إمداد المياه مع بعضهما البعض حتى لا يكون لديك عوائق وحالات طوارئ عند إمداد منزلك بالمياه.
لثلاثين مترا من خط الانابيب يوجد نوع 25 ملم من الانابيب. للأطوال الأطول ، القطر – 32. مقابل 10 أمتار ، يمكنك أخذ 20 ملليلترًا..

يمر مستهلك واحد بحوالي 5-6 لترات من الماء في الدقيقة. من الضروري حساب عدد الصنابير بشكل صحيح ونوع الأنبوب المناسب.
يتم توصيل الأنبوب بالجدران بمشابك مصممة خصيصًا لهذا الغرض. يجب ألا يزيد المدى عن 1.5 متر. يتم وضع المقاطع أيضًا على الزوايا.
إمدادات المياه في المنزل
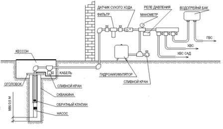
كلما قل عدد دورات الأنابيب ، زاد الضغط في الأنابيب. لتوصيل مصدر مياه من بئر أو بئر بالمنزل ، يلزم وجود محطة ضخ مصممة خصيصًا.
تقع المحطة داخل غرفة معزولة. بالنسبة للبئر ، يجب إنزال المضخة إلى الداخل وأن يكون لها نظام تشغيل وإيقاف آلي أو يدوي إضافي.
إمدادات المياه في المنزل مع تراكم هيدروليكي
للتشغيل الجيد لنظام إمداد المياه ، يلزم وجود مجمع هيدروليكي. في وجوده ، يظل الضغط مستقرًا في جميع المواقف. يعطي المرحل في حالة ارتفاع الضغط أمرًا لتشغيل أو إيقاف تشغيل محطة الضخ. يجب وضع المركب في موضع مرتفع ، حيث إنه يتراكم الماء. يجب أيضًا تأمينه بشكل إضافي. يتم عرضها على مسافة من الجدار لتجنب الاهتزاز.
دارة مع مجمع هيدروليكي
قبل تثبيت مصدر المياه ، يتم فحص المياه بحثًا عن شوائب غريبة ، على سبيل المثال ، الملح والمعادن والشوائب الأخرى. يتم اختيار نظام التنظيف ، أي مرشح مناسب ويتم إدخاله أثناء إمداد المياه لتنقية المياه. يتم ضبط المرشحات على مسافة متر من المجمع.
مخطط إمداد المياه
اقرأ أيضًا: كيفية تركيب محطة ضخ
مع مراعاة التجميع والتثبيت الموثوق به وتوصيل جميع الأجهزة والملحقات ، سيستمر نظام إمداد المياه هذا لفترة طويلة ولن يتسبب في أي شكاوى. الشيء الرئيسي هو عدم نسيان تغيير المرشحات عندما تصبح متسخة ، وإلا فسوف تتدهور إمدادات المياه. أرجو ذلك مخططات إمدادات المياه للمنزل الخاص باستخدام المفاعل المائي سيكون مفيدًا لك ، ويمكنك تنفيذ إمداد المياه بيديك.
السباكة في منزل خاص مع تراكم هيدروليكي
من الصعب تخيل منزل بدون مياه جارية ، لأن الجميع يريد ظروف معيشية مريحة. على الرغم من أن هذه العملية إمدادات المياه لمنزل خاص يعد استخدام المفاعل المائي معقدًا للغاية ، وستساعدك المخططات والتعليمات التفصيلية على القيام بذلك بنفسك دون مشاركة المتخصصين.
مخطط تفصيلي لإمدادات المياه لمنزل ريفي
إذا قررت إنشاء السباكة ، فسيتعين عليك التفكير بعناية في المخطط الذي يتم من خلاله حساب المواد والمعدات اللازمة ، بالإضافة إلى مسار الأنابيب. يمكنك استخدام دائرة متسلسلة أو توصيل السباكة بالمشعبات.
نوع الاتصال التسلسلي مناسبة للمستهلكين للمنازل الصغيرة مع عائلة صغيرة. بالنسبة للإقامة الدائمة ، فإن هذا النوع من إمدادات المياه غير مناسب. يتم توصيل خط الأنابيب من الأول إلى الثاني وبالتالي واحدًا تلو الآخر إلى آخر مستهلك. عند وضع الأنبوب ، يتم وضع نقطة الإنطلاق بالقرب من كل مستهلك للمياه. عند فتح العديد من المستهلكين في نفس الوقت ، لن يكون هناك ماء في صنبور النهاية.
نوع جامع الاتصال لديه نظام اتصال من مجمّع مشترك ، يتدفق منه الماء عبر العقد. عندما يتم تشغيل المستهلكين ، لا يتغير الضغط في نفس الوقت. خسارة صغيرة ممكنة بمضخة ضعيفة. في هذه الحالة ، يتم توصيل مصدر المياه بالمجمع ويتم العمل منه لتوفير المياه لجميع مستهلكي المياه..
يمكن أن ينتقل الأسلاك من المجمع لتزويد الشارع بالمياه لتلبية الاحتياجات المنزلية. داخل المنزل ، يتم استخدام الأنابيب لإمداد نظام التدفئة بالمياه ، وجميع الصنابير ، وغرفة المرحاض ، والحمام. بالنسبة للماء الساخن ، يتم تركيب مجمّع الماء الساخن وغلاية ، إذا لم يكن لدى غلاية التدفئة نظام تسخين للمياه.
أنواع أنابيب إمدادات المياه في المنزل مع تراكم هيدروليكي
عند اختيار الأنابيب ، عليك أن تقرر ما هو مناسب تمامًا لمنزلك..
1. يعتبر نوع الأنابيب النحاسية الأفضل والأغلى. لا تتعرض الأنابيب للتلف من الضوء والتآكل والجراثيم وارتفاع درجات الحرارة. هذه الأنابيب خفيفة الوزن ولا تتطلب تثبيتًا معززًا..
2. النوع الفولاذي من الأنابيب متين للغاية ، قوي ، لكنه يصدأ مع استهلاك المياه غير المتكافئ. يتم توصيلها باللحام أو يتم قطع خيط خاص للتوصيل.
3. نوع الأنابيب المعدنية والبلاستيكية لا تصدأ ، وهي محمية من الأشعة فوق البنفسجية وتراكم المكثفات. عيب واحد ، الماء المغلي الساخن جدا يشوه المادة.
4. نوع أنابيب البولي بروبلين ، دائم ، سهلة التركيب ولا تتأكسد. متصلة بمكواة لحام الأنابيب. يتطلب هذا النوع من الاتصال مهارات ودقة إضافية..
عند اختيار الأنابيب ، عليك أن تأخذ في الاعتبار القطر. القطر الصغير يؤدي إلى ضوضاء في الأنابيب. معدل التدفق 2 متر ويتم الحساب من هذا.
كيفية حساب طول السباكة في منزل ريفي
يجب أن يتطابق قطر الأنابيب وطول إمداد المياه مع بعضهما البعض حتى لا يكون لديك عوائق وحالات طوارئ عند إمداد منزلك بالمياه.
لثلاثين مترا من خط الانابيب يوجد نوع 25 ملم من الانابيب. للأطوال الأطول ، القطر – 32. مقابل 10 أمتار ، يمكنك أخذ 20 ملليلترًا..
يمر مستهلك واحد بحوالي 5-6 لترات من الماء في الدقيقة. من الضروري حساب عدد الصنابير بشكل صحيح ونوع الأنبوب المناسب.
يتم توصيل الأنبوب بالجدران بمشابك مصممة خصيصًا لهذا الغرض. يجب ألا يزيد المدى عن 1.5 متر. يتم وضع المقاطع أيضًا على الزوايا.
كلما قل عدد دورات الأنابيب ، زاد الضغط في الأنابيب. لتوصيل مصدر مياه من بئر أو بئر بالمنزل ، يلزم وجود محطة ضخ مصممة خصيصًا.
تقع المحطة داخل غرفة معزولة. بالنسبة للبئر ، يجب إنزال المضخة إلى الداخل وأن يكون لها نظام تشغيل وإيقاف آلي أو يدوي إضافي.
إمدادات المياه في المنزل مع تراكم هيدروليكي
للتشغيل الجيد لنظام إمداد المياه ، يلزم وجود مجمع هيدروليكي. في وجوده ، يظل الضغط مستقرًا في جميع المواقف. يعطي المرحل في حالة ارتفاع الضغط أمرًا لتشغيل أو إيقاف تشغيل محطة الضخ. يجب وضع المركب في موضع مرتفع ، حيث إنه يتراكم الماء. يجب أيضًا تأمينه بشكل إضافي. يتم عرضها على مسافة من الجدار لتجنب الاهتزاز.
قبل تثبيت مصدر المياه ، يتم فحص المياه بحثًا عن شوائب غريبة ، على سبيل المثال ، الملح والمعادن والشوائب الأخرى. يتم اختيار نظام التنظيف ، أي مرشح مناسب ويتم إدخاله أثناء إمداد المياه لتنقية المياه. يتم ضبط المرشحات على مسافة متر من المجمع.
اقرأ أيضًا: كيفية تركيب محطة ضخ
مع مراعاة التجميع والتثبيت الموثوق به وتوصيل جميع الأجهزة والملحقات ، سيستمر نظام إمداد المياه هذا لفترة طويلة ولن يتسبب في أي شكاوى. الشيء الرئيسي هو عدم نسيان تغيير المرشحات عندما تصبح متسخة ، وإلا فسوف تتدهور إمدادات المياه. أرجو ذلك مخططات إمدادات المياه للمنزل الخاص باستخدام المفاعل المائي سيكون مفيدًا لك ، ويمكنك تنفيذ إمداد المياه بيديك.